家电论坛

广告合作
 注册  找回密码

QQ登录

只需一步,快速开始

手机号码,快捷登录

手机号码,快捷登录

楼主: 烟花三月

[功放] 胆机问题求助!

[复制链接]

26

主题

9818

帖子

51

威望

特级会员

Rank: 5Rank: 5Rank: 5Rank: 5Rank: 5

积极参与奖

交易诚信度
0
注册时间
2009-12-22
发表于 2013-10-6 00:42 | 显示全部楼层
烟花三月 发表于 2013-10-5 09:53
拉斐尔MS30应该是不错的机器了,怎么会出现这种情况?看了一下内部走线,可能有些问题,许多线包括信号线平 ...

 如果是廠機應該串音會控制在一定水平,就算機內左右捆在一起,只要做好左右屏蔽也沒大問題,建議你自己先不要拆,再做點試驗
 部分高阻抗信號源如果用了屏蔽不足的信號引線也可能引發串音,建議先拆開擴音機一路輸入那邊接線(不要拆信號源那邊),這時試開音樂,聴聴擴音機沒有一路輸入及引線還有沒有串音[s:97]
回复 支持 反对

使用道具 举报

19

主题

476

帖子

2

威望

高级会员

Rank: 4Rank: 4Rank: 4Rank: 4

交易诚信度
49
注册时间
2005-4-16
 楼主| 发表于 2013-10-6 19:35 | 显示全部楼层
谢谢指点,明天我试试。
回复 支持 反对

使用道具 举报

59

主题

6045

帖子

73

威望

特级会员

Rank: 5Rank: 5Rank: 5Rank: 5Rank: 5

交易诚信度
0
注册时间
2001-11-21
发表于 2013-10-6 20:34 | 显示全部楼层


“烟花三月  谢谢,串音看似简单,解决起来还挺麻烦”---要是你能提供你机器的型号或图纸,分析起来可能也不会有多大问题,因为你的机器可能只是其中某一处发生了串音,不一定多处都如此,要能看到厂家的设计线路。
多一种爱好,就多一种快乐,信不信由你!
回复 支持 反对

使用道具 举报

59

主题

6045

帖子

73

威望

特级会员

Rank: 5Rank: 5Rank: 5Rank: 5Rank: 5

交易诚信度
0
注册时间
2001-11-21
发表于 2013-10-6 20:39 | 显示全部楼层
比如像这个300B单端线路,如果没有其它附属电路的话,就不可能有串音。
多一种爱好,就多一种快乐,信不信由你!
音联邦
回复 支持 反对

使用道具 举报

59

主题

6045

帖子

73

威望

特级会员

Rank: 5Rank: 5Rank: 5Rank: 5Rank: 5

交易诚信度
0
注册时间
2001-11-21
发表于 2013-10-6 20:43 | 显示全部楼层
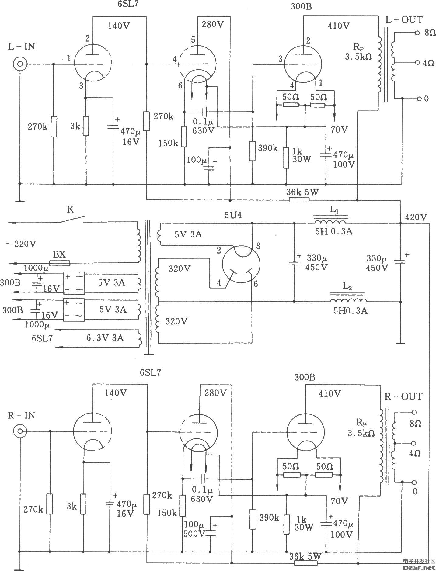
而这个电路,就有可能出现串音:

多一种爱好,就多一种快乐,信不信由你!
香港弦声音响
回复 支持 反对

使用道具 举报

4

主题

2000

帖子

5

威望

中级会员

Rank: 3Rank: 3Rank: 3

交易诚信度
0
注册时间
2011-7-27
发表于 2013-10-6 22:56 | 显示全部楼层
回复 支持 反对

使用道具 举报

19

主题

476

帖子

2

威望

高级会员

Rank: 4Rank: 4Rank: 4Rank: 4

交易诚信度
49
注册时间
2005-4-16
 楼主| 发表于 2013-10-7 12:54 | 显示全部楼层
本帖最后由 烟花三月 于 2013-10-7 18:35 编辑

胆机高手!这款拉斐尔MS30单端后级是变压器推动300B。两只6SN7作SPRR放大,两只EH6V6四级改三级作推动放大,第二级放大与第一级放大直藕,两只推动变压器与6V6相连作1.2倍升压放大推动300B,两只5Z4P整流。电路比较复杂
照片 1905.jpga.jpg

点评

有沒有發錯圖,這圖看上沒有6SN7及6V6  发表于 2013-10-7 13:25
回复 支持 反对

使用道具 举报

19

主题

476

帖子

2

威望

高级会员

Rank: 4Rank: 4Rank: 4Rank: 4

交易诚信度
49
注册时间
2005-4-16
 楼主| 发表于 2013-10-7 13:29 | 显示全部楼层
图发错了
回复 支持 反对

使用道具 举报

19

主题

476

帖子

2

威望

高级会员

Rank: 4Rank: 4Rank: 4Rank: 4

交易诚信度
49
注册时间
2005-4-16
 楼主| 发表于 2013-10-7 13:30 | 显示全部楼层
不知怎么搞的图片删不掉
回复 支持 反对

使用道具 举报

19

主题

476

帖子

2

威望

高级会员

Rank: 4Rank: 4Rank: 4Rank: 4

交易诚信度
49
注册时间
2005-4-16
 楼主| 发表于 2013-10-7 13:36 | 显示全部楼层
MS30图片
回复 支持 反对

使用道具 举报

19

主题

476

帖子

2

威望

高级会员

Rank: 4Rank: 4Rank: 4Rank: 4

交易诚信度
49
注册时间
2005-4-16
 楼主| 发表于 2013-10-7 13:47 | 显示全部楼层
澳門客 发表于 2013-10-6 00:42
 如果是廠機應該串音會控制在一定水平,就算機內左右捆在一起,只要做好左右屏蔽也沒大問題,建議你自己 ...

两根信号线插在功放上,断开一根机内信号线与6SN7的连接,这个声道无音乐声,另一个声道有音乐声,但两个声道有嗡嗡的电流声
回复 支持 反对

使用道具 举报

19

主题

476

帖子

2

威望

高级会员

Rank: 4Rank: 4Rank: 4Rank: 4

交易诚信度
49
注册时间
2005-4-16
 楼主| 发表于 2013-10-7 13:50 | 显示全部楼层
是否串音发生在电位器到6SN7的这一段信号线?
回复 支持 反对

使用道具 举报

26

主题

9818

帖子

51

威望

特级会员

Rank: 5Rank: 5Rank: 5Rank: 5Rank: 5

积极参与奖

交易诚信度
0
注册时间
2009-12-22
发表于 2013-10-7 14:00 | 显示全部楼层
烟花三月 发表于 2013-10-7 13:47
两根信号线插在功放上,断开一根机内信号线与6SN7的连接,这个声道无音乐声,另一个声道有音乐声,但两个 ...

先不要搞機內所有線,我意思是插二條rca線在擴音上,一條接cd機有信號輸入,另一條空接,開擴音,聴聴喇叭有無串音,再反轉試另一聲道[s:97]
回复 支持 反对

使用道具 举报

1

主题

303

帖子

0

威望

初级会员

Rank: 2Rank: 2

交易诚信度
0
注册时间
2010-11-12
发表于 2013-10-7 19:41 | 显示全部楼层
yddy1 发表于 2013-10-5 15:40
这个在合并机中很常见,胆机、石机都有些案例,如果从电路上找原因,有这些可能:
1.输入选择电路使用了电 ...

我在某电路里使用国产74HCT4052,实测分离度大于80dB(1KHZ)。
再来看看你YY的CS3310(详细测试条件自己去看PDF):

3310.JPG

回复 支持 反对

使用道具 举报

59

主题

6045

帖子

73

威望

特级会员

Rank: 5Rank: 5Rank: 5Rank: 5Rank: 5

交易诚信度
0
注册时间
2001-11-21
发表于 2013-10-7 22:41 | 显示全部楼层
你测试的是1KHz的信号,那10KHz的信号测试,可能结果会变差,音乐成分的频率超过10KHz的都有大量比例
多一种爱好,就多一种快乐,信不信由你!
回复 支持 反对

使用道具 举报

您需要登录后才可以回帖 登录 | 注册

本版积分规则

Archiver|手机版|手机版|客服:010-60152166 邮箱:zx@jd-bbs.com QQ:895456697|广告合作|账号注销|家电联盟网

京公网安备 11010602010207号 ( 京ICP证041102号,京ICP备09075138号-9 )

GMT+8, 2026-4-10 00:20 , Processed in 0.184862 second(s), 30 queries , Gzip On.

快速回复 返回顶部 返回列表